Präsentation einbetten
20-mal heruntergeladen

















































































































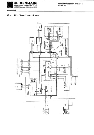
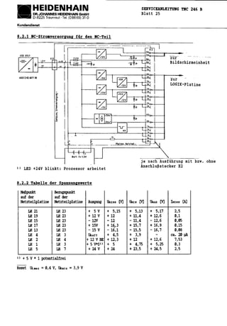
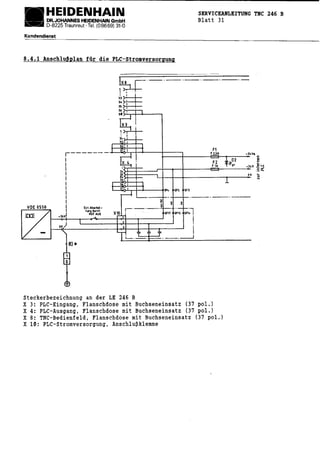
Die Heidenhain Serviceanleitung TNC 246 B enthält detaillierte Informationen zur Diagnose und Behebung von Fehlern in NC-gesteuerten Werkzeugmaschinen, einschließlich harmloser und schwerwiegender Fehlermeldungen sowie deren Ursachen. Sie betont die Notwendigkeit grundlegender Kenntnisse über die Maschine und deren Interaktionen und verweist auf die Bedeutung der Maschinenparameter für die Fehlerbehebung. Bei schwerwiegenden Fehlern wird darauf hingewiesen, dass die Maschine in den Notauszustand versetzt wird, bis die Fehlerursache behoben ist.
















































































































